| Номер на схеме | Каталожный номер | Название | Количество | Детали | |||
|---|---|---|---|---|---|---|---|
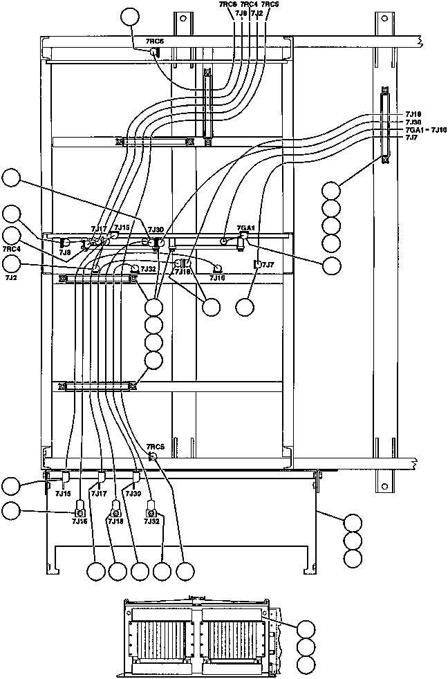
| ? | CH3158 | • CABLE - 7RC6 | 1 | ||||
| ? | EB0802 | • • CHANNEL | 8 | ||||
| ? | EB0801 | • • RETAINER | 8 | ||||
| ? | MM0616 | • • CAPSCREW - M12 X 1.75 X 20 | 12 | ||||
| ? | MM0462 | • • FLAT WASHER - M12 | 12 | ||||
| ? | CH3157 | • • CABLE - 7J30 | 1 | ||||
| ? | CH3156 | • • CABLE - 7GA1 | 1 | ||||
| ? | CH3163 | • • CABLE - 7J7 | 1 | ||||
| ? | CH3166 | • • CABLE - 7J18 | 1 | ||||
| ? | CH3167 | • • CABLE - 7RC5 | 1 | ||||
| ? | EF9788 | • • PANEL | 1 | ||||
| ? | MM0603 | • • CAPSCREW - M10 X 1.50 X 16 | 4 | ||||
| ? | MM0461 | • • FLAT WASHER - M10 | 4 | ||||
| ? | CH3141 | • • CABLE - 7J32 | 1 | ||||
| ? | CH3135 | • • CABLE - 7J30 | 1 | ||||
| ? | CH3165 | • • CABLE - 7J18 | 1 | ||||
| ? | CH3160 | • • CABLE - 7J17 | 1 | ||||
| ? | CH3164 | • • CABLE - 7J16 | 1 | ||||
| ? | CH3161 | • • CABLE - 7J15 | 1 | ||||
| ? | CH3168 | • • CABLE - 7J2 | 1 | ||||
| ? | CH3162 | • • CABLE - 7J8 | 1 | ||||
| ? | CH3159 | • • CABLE - 7RC4 | 1 | ||||
| ? | EC4047 | • • COVER | 1 | ||||
| ? | MM0342 | • • MACHINE SCREW - M4 X .7 X 12 | 4 | ||||
| ? | TF6248 | • • FLAT WASHER - #8 | 1 |