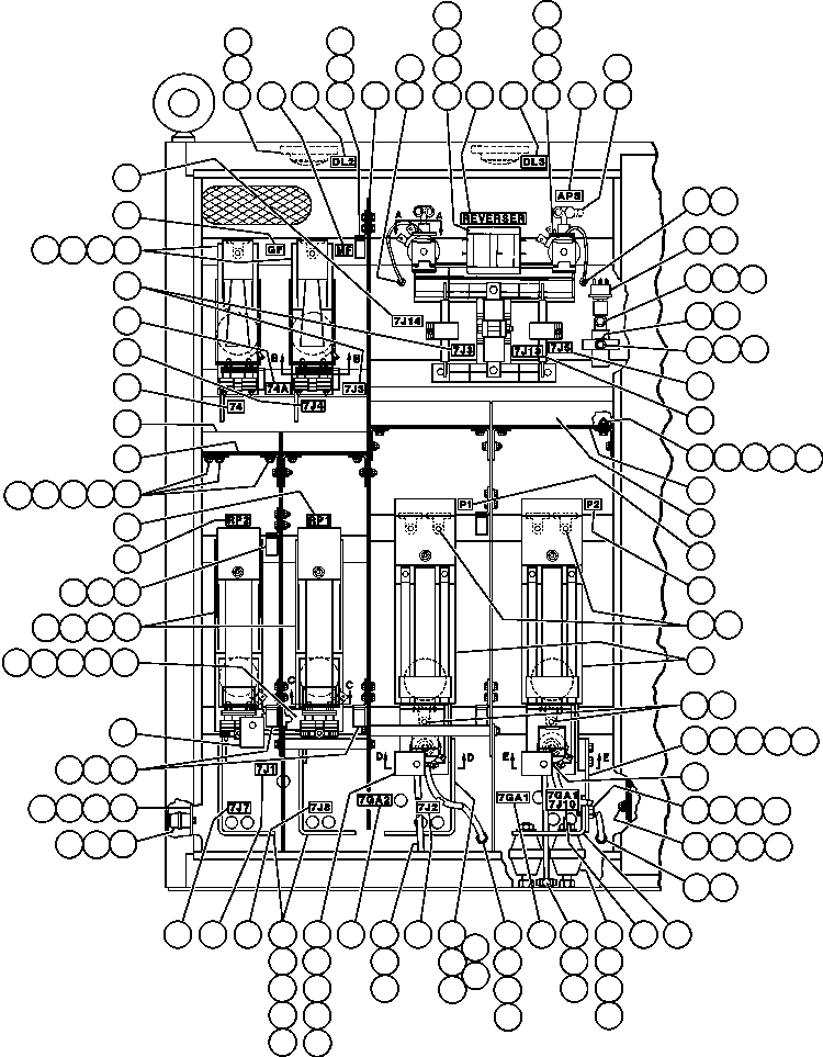
|
Номер на схеме |
Каталожный номер |
Название |
Количество |
Детали |
|
|
|
? |
VS0035 |
LIGHT, DOME |
2 |
|
|
|
|
? |
VZ1912 |
• BULB |
2 |
|
|
|
|
? |
TM9090 |
• INSULATOR |
2 |
|
|
|
|
? |
DC3101 |
LOCKWASHER - #10 |
6 |
|
|
|
|
? |
TG1929 |
MACHINE SCREW - #10 - 24NC X 1/2" |
6 |
|
|
|
|
? |
MM0469 |
LOCKWASHER - M6 |
16 |
|
|
|
|
? |
MM0176 |
NUT - M6 |
16 |
|
|
|
|
? |
MM0459 |
FLAT WASHER - M6 |
16 |
|
|
|
|
? |
EC7343 |
ARC BARRIER ASSM (SEE INDEX) |
1 |
|
40558 |
|
|
? |
PB4254 |
REVERSER |
1 |
|
|
|
|
? |
MM0179 |
NUT - M12 |
4 |
|
|
|
|
? |
MM0472 |
LOCKWASHER - M12 |
4 |
|
|
|
|
? |
MM0462 |
FLAT WASHER - M12 |
4 |
|
|
|
|
? |
EC3858 |
BAR, FLAT |
2 |
|
|
|
|
? |
TA0603 |
FITTING, NYLON |
4 |
|
|
|
|
? |
TK1977 |
GASKET |
2 |
|
|
|
|
? |
VN9951 |
LOCKNUT - 5/16" - 18NC |
4 |
|
|
|
|
? |
HC1580 |
BUSHING, PIPE (1/4" X 1/8") |
5 |
|
|
|
|
? |
EC7326 |
TUBE, NYLON |
3 |
|
|
|
|
? |
TA0602 |
FITTING, NYLON |
6 |
|
|
|
|
? |
PB8282 |
SWITCH, PRESSURE - 90 PSI |
1 |
|
|
|
|
? |
VY7326 |
CONNECTOR, PIPE |
1 |
|
|
|
|
? |
PB4857 |
VALVE, AIR REGULATOR |
1 |
|
|
|
|
? |
R2508 |
TEE |
1 |
|
|
|
|
? |
PB5593 |
CONTACTOR |
2 |
|
|
|
|
? |
EC7327 |
TUBE NYLON |
1 |
|
|
|
|
? |
EC7079 |
SHELF, ARC BARRIER |
1 |
|
|
|
|
? |
EC7076 |
BRACKET, ARC BARRIER |
1 |
|
|
|
|
? |
EC2012 |
BRACKET, INSULATED |
2 |
|
|
|
|
? |
MM0027 |
CAPSCREW - M6 X 1 X 25 |
8 |
|
|
|
|
? |
PB2052 |
INSULATION |
4 |
|
|
|
|
? |
VW6069 |
BOLT, INSULATED |
14 |
|
|
|
|
? |
PB5592 |
CONTACTOR |
2 |
|
|
|
|
? |
VW6070 |
SHIELD |
18 |
|
|
|
|
? |
EC9114 |
SPACER, COPPER |
2 |
|
|
|
|
? |
ED2910 |
BAR, BUS P1/P2 |
2 |
|
|
|
|
? |
TR4434 |
CAPSCREW - 3/8" - 16NC X 2" |
4 |
|
|
|
|
? |
TC1231 |
LOCKWASHER - 3/8" |
4 |
|
|
|
|
? |
TC1233 |
NUT - 3/8" - 16NC |
4 |
|
|
|
|
? |
TR2961 |
CAPSCREW - 5/8" - 11NC X 1" |
2 |
|
|
|
|
? |
TR9082 |
FLAT WASHER - 5/8" |
16 |
|
|
|
|
? |
VC1390 |
LOCKWASHER - 5/8" |
8 |
|
|
|
|
? |
TV1749 |
NUT - 5/8" - 11NC |
2 |
|
|
|
|
? |
EC4675 |
BARRIER, ARC |
1 |
|
|
|
|
? |
TD0794 |
CAPSCREW - 5/16" - 18NC X 3/4" |
10 |
|
|
|
|
? |
TV0177 |
FLAT WASHER - 5/16" |
20 |
|
|
|
|
? |
SC4174 |
LOCKWASHER - 5/16" |
20 |
|
|
|
|
? |
ED5374 |
BRACKET, BUS BAR |
2 |
|
|
|
|
? |
WA5637 |
TEE, NYLON TUBE CONNECTOR |
1 |
|
|
|
|
? |
EC9124 |
TUBE |
1 |
|
|
|
|
? |
PB5430 |
INSULATOR, POST |
1 |
|
|
|
|
? |
TN9637 |
BAR, BUS |
3 |
|
|
|
|
? |
VC6561 |
CAPSCREW - 1/2" - 13NC X 1 1/2" |
5 |
|
|
|
|
? |
TR6643 |
NUT - 1/2" - 13NC |
8 |
|
|
|
|
? |
TR5445 |
LOCKWASHER - 1/2" |
8 |
|
|
|
|
? |
TR6008 |
FLAT WASHER - 1/2" |
10 |
|
|
|
|
? |
VC6500 |
CAPSCREW - 1/2" - 13NC X 2" |
3 |
|
|
|
|
? |
EC2010 |
BAR, BUS |
2 |
|
|
|
|
? |
PB8497 |
INSULATOR, STANDOFF |
10 |
|
|
|
|
? |
EC2006 |
BARRIER, ARC |
1 |
|
|
|
|
? |
EB3459 |
BAR, BUS |
1 |
|
|
|
|
? |
PB5594 |
CONTACTOR |
2 |
|
|
|
|
? |
PB5754 |
SPACER |
4 |
|
|
|
|
? |
EC7084 |
SHELF, ARC BARRIER |
1 |
|
|
|
|
? |
EC7082 |
BRACKET, ARC BARRIER |
1 |
|
|
|
|
? |
EC7458 |
PLATE, NAME - DL2 |
1 |
|
|
|
|
? |
EC7459 |
PLATE, NAME - DL3 |
1 |
|
|
|
|
? |
TZ7515 |
PLATE, NAME - REVERSE |
1 |
|
|
|
|
? |
EC7456 |
PLATE, NAME - APS |
1 |
|
|
|
|
? |
ED0371 |
PLATE, NAMEE - 7J5 |
1 |
|
|
|
|
? |
ED0370 |
PLATE, NAME - 7J13 |
1 |
|
|
|
|
? |
ED0368 |
PLATE, NAME - 7J14 |
1 |
|
|
|
|
? |
TZ7512 |
PLATE, NAME - P1 |
1 |
|
|
|
|
? |
TZ7509 |
PLATE, NAME - P2 |
1 |
|
|
|
|
? |
ED0357 |
PLATE, NAME - 7GA1/7J10 |
1 |
|
|
|
|
? |
ED0356 |
PLATE, NAME - 7GA1 |
1 |
|
|
|
|
? |
ED0355 |
PLATE, NAME - 7J2 |
1 |
|
|
|
|
? |
ED0354 |
PLATE, NAME - 7GA2 |
1 |
|
|
|
|
? |
EC7467 |
PLATE, NAME - 7J8 |
1 |
|
|
|
|
? |
ED0352 |
PLATE, NAME - 7J1 |
1 |
|
|
|
|
? |
EC7464 |
PLATE, NAME - 7J7 |
1 |
|
|
|
|
? |
TZ7510 |
PLATE, NAME - RP2 |
1 |
|
|
|
|
? |
TZ7511 |
PLATE, NAME - RP1 |
1 |
|
|
|
|
? |
ED0364 |
PLATE, NAME - 74 |
1 |
|
|
|
|
? |
ED0365 |
PLATE, NAME - 74A |
1 |
|
|
|
|
? |
ED0366 |
PLATE, NAME - 7J4 |
1 |
|
|
|
|
? |
ED0367 |
PLATE, NAME - 7J3 |
1 |
|
|
|
|
? |
TZ7508 |
PLATE, NAME - GF |
1 |
|
|
|
|
? |
TZ7507 |
PLATE, NAME - MF |
1 |
|
|
|
|
? |
VC5162 |
CAPSCREW - 5/8" - 11NC X 1 1/4" |
6 |
|
|
|