k-part

Номер на схеме Каталожный номер Название Количество Детали
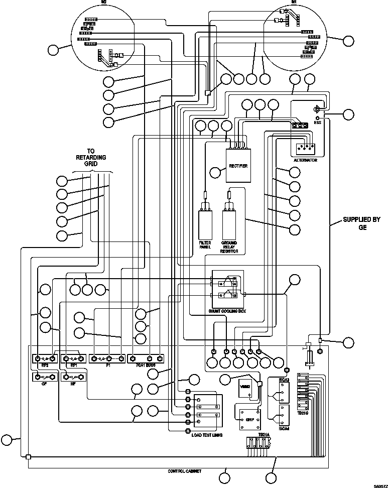
? PC2665 ALTERNATOR/BLOWER ASSEMBLY (SEE INDEX) 1 64357
? PB9732 WHEEL, MOTORIZED DRIVE (788FS10) (SEE INDEX) 2 55853
? CH2155 CABLE - 7J1RS (CONTROL CABINET TO LOAD TEST BOX) 1
? CH3911 CABLE - 7GA1 (RECTIFIER TO CONTROL CABINET) 1
? EC7734 CABLE (RECTIFIER TO FILTER PANEL) 1
? GE0557 PANEL, RECTIFIER (SEE INDEX) 1 64036
? CABINET, CONTROL (ORDER FROM FACTORY) 1
? CH2531 CABLE - 74AF (DRIVE WHEEL TO DRIVE WHEEL) 1
? CH4913 CABLE - 7J4 (MF CONTACTOR TO LEFT WHEEL MOTOR) 1
? CH4912 CABLE - 7J9 (S3 SHUNT TO RIGHT WHEEL MOTOR) 1
? ED3913 CABLE 1
? CH3964 CABLE - 7J2 (P1 CONTACTOR TO RIGHT WHEEL MOTOR) 1
? CH3966 CABLE - 7J1R (CONTROL CABINET TO RIGHT WHEEL MOTOR) 1
? CH3965 CABLE - 7GA1 (LEFT WHEEL, MOTOR TO CONTROL CABINET) 1
? CH3967 CABLE - 7J1L (CONTROL CABINET TO LEFT WHEEL MOTOR) 1
? CH2599 CABLE - 74 (ALTERNATOR TO GF CONTACTOR) 1
? CH2595 CABLE - 74AA (ALTERNATOR TO AFSE CONTACTOR) 1
? CH3924 CABLE - T1 (ALTERNATOR TO RECTIFIER) 1
? CH3925 CABLE - T2 (ALTERNATOR TO RECTIFIER) 1
? CH3926 CABLE - T3 (ALTERNATOR TO RECTIFIER) 1
? CH2596 CABLE - 75XX (ALTERNATOR - T15 TO MFSE PANEL) 1
? CH2594 CABLE - 74D (ALTERNATOR - T14 TO S6 SHUNT 1
? CH2593 CABLE - 71J (ALTERNATOR - T13 TO AFSE PANEL) 1
? CH2591 CABLE - 74G (ALTERNATOR - T16 TO S7 SHUNT) 1
? EC9217 HARNESS - (GRR PANEL TO GRR CONTACTOR) 1
? EK8657 HARNESS - 3 & 7 STEP ERR 1
? CABLE - 7GA1 (CONTROL CABINET TO BLOWN GRID) (1) 1
? CABLE - 7J2 (P1 CONTACTOR TO BLOWN GRID) (1) 1
? CABLE - 7J8 (RP1 CONTACTOR TO BLOWN GRID) (1) 1
? CABLE - 7J7 (RP2 CONTACTOR TO BLOWN GRID) (1) 1
? EC7269 HARNESS - (SHUNT 1 & 2 TO ISOA 3 & 4) 1
? CH3901 CABLE - 7GA2 (RECTIFIER TO P1 CONTACTOR) 1
? CH3197 CABLE - 7J1 (RP2 CONTACTOR TO LOAD TEST BOX) 1
? CH3198 CABLE - 7J7 (RP2 CONTACTOR TO LOAD TEXT BOX) 1
? CH3199 CABLE - 7J8 (RP1 CONTACTOR TO CONTROL CABINET) 1
? CH2156 CABLE - 7J1LS (CONTROL CABINET TO LOAD TEST BOX) 1
? NOTE: (1) CABLES SUPPLIED BY GRID BOX SENSOR.

Dump Trucks Komatsu / AFE47-GD 730E S/N A30585-A30588, A30592-A30593, A30597-A30599     BAYOVAR(AFE47-GD) / ELECTRIC POWER COMPONENTS WIRING ( 1/2)(272 : 56057)
?
?
?
?
?
?
?
?
?
?
?
?
?
?
?
?
?
?
?
?
?
?
?
?
?
?
?
?
?
?
?
?
?
?
?
?
?
?
?
?
?
?
?
?
?
?
?
?
?
?
?
?
?
?
?
?
?
?
?