|
Номер на схеме |
Каталожный номер |
Название |
Количество |
Детали |
|
|
|
? |
|
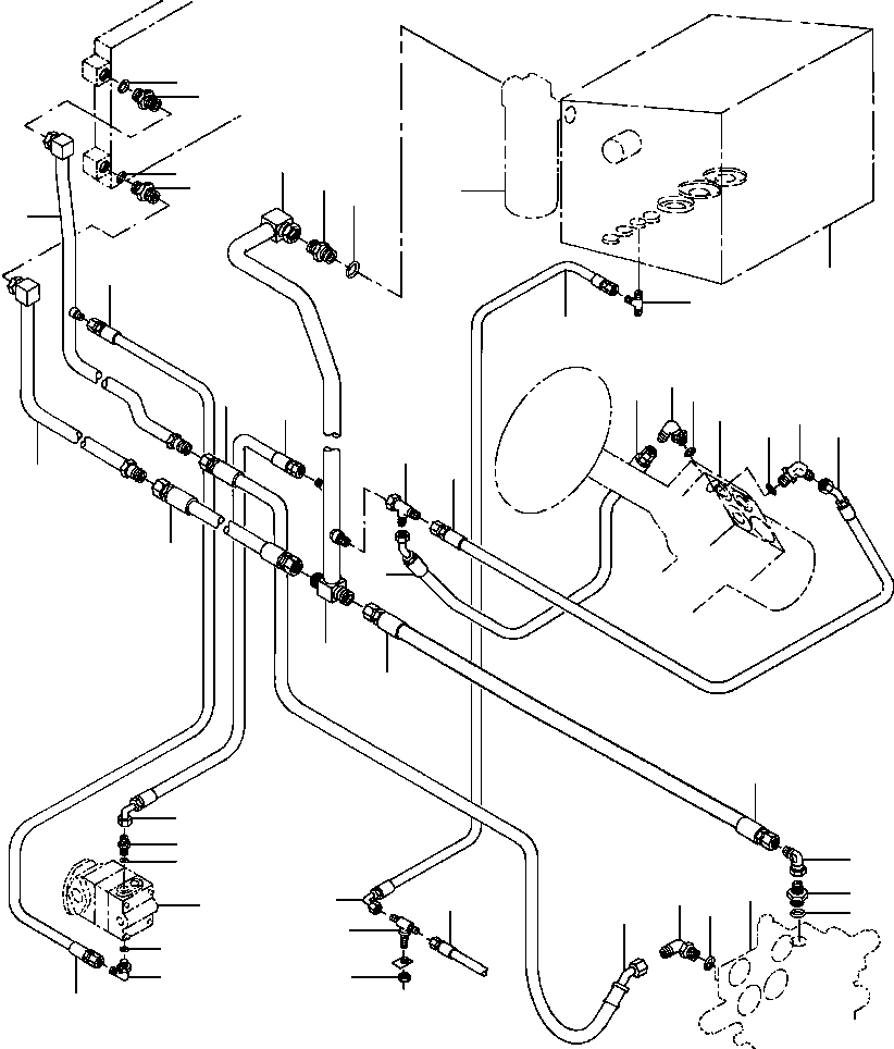
TANK, HYDRAULIC OIL (SEE PG 10-130) |
-29 |
|
10-130 |
|
|
? |
9403 100 |
TEE |
1 |
|
|
|
|
? |
1287 224 H1 |
HOSE |
1 |
|
|
|
|
? |
136 282 |
TEE, BULKHEAD |
1 |
|
|
|
|
? |
151 176 |
NUT, LOCK |
1 |
|
|
|
|
? |
|
HOSE (SEE PG 10-014) |
-29 |
|
10-014 |
|
|
? |
1132 835 C1 |
HOSE |
1 |
|
|
|
|
? |
9410 981 |
ELBOW - 90° |
1 |
|
|
|
|
? |
296 247 R1 |
O-RING |
3 |
|
|
|
|
? |
|
VALVE, VIBRATOR SELECTOR (SEE PG 10-106) |
-29 |
|
10-106 |
|
|
? |
1287 215 H1 |
HOSE |
1 |
|
|
|
|
? |
9410 283 |
ELBOW - 90° |
1 |
|
|
|
|
? |
1281 693 H91 |
VALVE, OIL COOLER BY-PASS |
1 |
|
|
|
|
? |
368 369 R1 |
O-RING |
1 |
|
|
|
|
? |
1283 835 H92 |
TUBE, RETURN MANIFOLD |
1 |
|
|
|
|
? |
1287 217 H1 |
HOSE |
1 |
|
|
|
|
? |
1283 826 H91 |
TUBE, OIL COOLER |
1 |
|
|
|
|
? |
9410 207 |
CONNECTOR |
2 |
|
|
|
|
? |
1431 172 H91 |
TUBE, OIL COOLER |
1 |
|
|
|
|
? |
1287 226 H1 |
HOSE |
1 |
|
|
|
|
? |
936 450 R91 |
ELBOW - 90° |
1 |
|
|
|
|
? |
364 885 R1 |
O-RING |
1 |
|
|
|
|
? |
|
PUMP, STEERING (SEE PG 10-044) |
-29 |
|
10-044 |
|
|
? |
570 828 R1 |
O-RING |
1 |
|
|
|
|
? |
9410 203 |
UNION |
1 |
|
|
|
|
? |
1287 227 H1 |
HOSE |
1 |
|
|
|
|
? |
9410 335 |
TEE |
1 |
|
|
|
|
? |
1286 861 H1 |
HOSE |
2 |
|
|
|
|
? |
9410 979 |
ELBOW - 90° |
2 |
|
|
|
|
? |
368 269 R1 |
O-RING |
2 |
|
|
|
|
? |
|
VALVE, STEERING CONTROL (SEE PG 10-096) |
-29 |
|
10-096 |
|
|
? |
9410 208 |
CONNECTOR |
1 |
|
|
|
|
? |
307 915 R1 |
O-RING |
1 |
|
|
|
|
? |
|
FILTER, HYDRAULIC (SEE PG 10-128) |
-29 |
|
10-128 |
|