k-part
Номер на схеме Каталожный номер Название Количество Детали
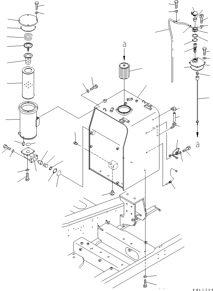
? 21M-60-00121 HYDRAULIC TANK ASS'Y 1
SN: 10001-10999
? • TANK 1
SN: 10001-10999
? 203-60-31100 • ELBOW ASS'Y 2
SN: 10001-@
? 203-60-31160 • TUBE 1
SN: 10001-@
? 198-60-19820 • VALVE 1
SN: 10001-@
? 07040-13618 • PLUG 1
SN: 10001-@
? 207-60-61171 COVER 1
SN: 10001-@
? 07000-15180 O-RING 1
SN: 10001-@
? 01010-81225 BOLT 4
SN: 10001-@
? 01643-31232 WASHER 4
SN: 10001-@
? 21M-60-11140 STRAINER ASS'Y 1
SN: 10001-@
? 207-60-51200 • STRAINER 1
SN: 10001-@
? 21M-60-11150 • ROD ASS'Y 1
SN: 10001-@
? 12R-60-11230 • • SPRING 1
SN: 10001-@
? 17A-60-11310 CAP ASS'Y 1
SN: 10001-@
? 20Y-60-21470 • ELEMENT 1
SN: 10001-@
? 20Y-60-21460 NECK 1
SN: 10001-@
? 20Y-60-21340 GASKET 1
SN: 10001-@
? 01252-70516 BOLT 6
SN: 10001-@
? 01601-20513 WASHER 6
SN: 10001-@
? 07056-10045 STRAINER 1
SN: 10001-@
? 04065-04718 RING 1
SN: 10001-@
? 07270-61418 TUBE 1
SN: 10001-@
? 07285-00155 CLIP 1
SN: 10001-@
? 04434-51812 CLIP 1
SN: 10001-@
? 01010-81225 BOLT 1
SN: 10001-@
? 01643-31232 WASHER 1
SN: 10001-@
? 7861-92-4210 SENSOR 1
SN: 10001-10999
? 01252-40612 BOLT 3
SN: 10001-@
? 01641-20608 WASHER 3
SN: 10001-@
? 7861-92-3400 SWITCH 1
SN: 10001-10999
? 01010-82045 BOLT 6
SN: 10001-10082
? 01643-32060 WASHER 6
SN: 10001-10082
? 21M-60-11130 CASE 1
SN: 10001-@
? 208-60-61140 COVER 1
SN: 10001-@
? 07000-15210 O-RING 1
SN: 10001-@
? 01010-81235 BOLT 4
SN: 10001-@
? 01643-31232 WASHER 4
SN: 10001-@
? 07069-34057 SPRING 1
SN: 10155-@
? 12R-60-11390 SPRING 1
SN: 10001-10154
? 07069-05400 VALVE ASS'Y 1
SN: 10155-@
? 12R-60-11300 VALVE ASS'Y 1
SN: 10001-10154
? 07069-25400 STRAINER 1
SN: 10155-@
? 206-60-41221 STRAINER 1
SN: 10001-10154
? 208-60-61180 ELEMENT 1
SN: 10001-@
? 21N-60-31240 POPPET 1
SN: 10007-@
? 205-60-71230 POPPET 1
SN: 10001-10006
? 706-76-71190 SPRING 1
SN: 10001-@
? 04065-05020 RING 1
SN: 10001-@
? 207-60-51170 SPACER 1
SN: 10001-@
? 07042-30211 PLUG 1
SN: 10001-@
? 208-60-61321 BRACKET 1
SN: 10024-@
? 208-60-61320 BRACKET 1
SN: 10001-10023
? 01010-81030 BOLT 4
SN: 10001-@
? 01643-31032 WASHER 4
SN: 10001-@
? 07000-12095 O-RING 1
SN: 10001-@
? 01010-81230 BOLT 2
SN: 10001-@
? 01643-31232 WASHER 2
SN: 10001-@
? 07000-12060 O-RING 1
SN: 10001-@
? 01010-81245 BOLT 4
SN: 10001-@
? 01643-31232 WASHER 4
SN: 10001-@

Excavators Komatsu / PC600-6KJ S/N 10001-UP(pc600-0u) / HYDRAULIC TANK(#10001-10999)(150010 : H0110-01A0)
?
?
?
?
?
?
?
?
?
?
?
?
?
?
?
?
?
?
?
?
?
?
?
?
?
?
?
?
?
?
?
?
?
?
?
?
?
?
?
?
?
?
?
?
?
?
?
?
?
?
?
?
?
?
?